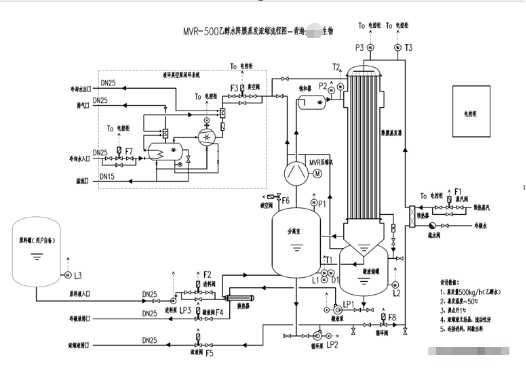
1. Into evaporator: material composition: 50% ethanol aqueous solution, solid content 0.3%.
2. Outlet evaporator: material composition: feed concentration is concentrated from 2.4g/l to above 80g / L.
1. Feed capacity: 500kg / h, evaporation capacity: 480KG / h
2. Evaporation temperature: 55 ℃
3. Discharge temperature: 40 ℃
4. Heating mode: 145 ℃ steam heating
5. Evaporator material: 316L

